IngemarE 3 875 Postad 4 December , 2024 Ser väl rätt ok ut, förutom avsaknaden av huvudsäkringar. Dela detta inlägg Länk till inlägg Dela på andra webbplatser
jan00andersson 6 Postad 5 December , 2024 17 timmar sedan skrev IngemarE: Ser väl rätt ok ut, förutom avsaknaden av huvudsäkringar. Var i systemet lägger jag dom? Dom flesta förespråkar att separera startbatteriet från förbrukningsbatterierna, hur gör jag det i mitt system o med vad för saker? Dela detta inlägg Länk till inlägg Dela på andra webbplatser
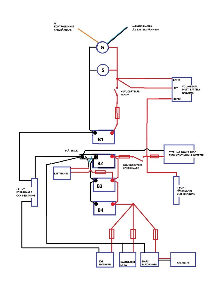
IngemarE 3 875 Postad 5 December , 2024 (redigerade) 24 minuter sedan skrev jan00andersson: Dom flesta förespråkar att separera startbatteriet från förbrukningsbatterierna, hur gör jag det i mitt system o med vad för saker? Egentligen har du redan separata system, men förbindelsen mellan motorbatteri B1 och förbrukarbatteri B2 förstör alltihop. Är du säker på att denna kabel (blå pil) finns: 24 minuter sedan skrev jan00andersson: Var i systemet lägger jag dom? I serie med huvudbrytarna, så nära batterierna som möjligt. Skyddar kablarna från att brinna om det skulle bli kortslutning. EDIT: En annan sak som ser tveksam ut är att din batterimätarshunt till Battman (den du kallar "plåtbleck") ligger på B1:s minus. Alltså motorbatteriet. Det absolut vanligaste (om man bara har en batteritankmätare) är att den mäter förbrukarbanken, dvs istället ligger mellan minus på B2/B3/B4 och minusplinten (och B1 direktansluten till minusplinten). Säker på att den är kopplad som du ritat, dvs på start/motorbatteriets minus ? Redigerad 5 December , 2024 av IngemarE Dela detta inlägg Länk till inlägg Dela på andra webbplatser
jan00andersson 6 Postad 5 December , 2024 9 minuter sedan skrev IngemarE: Egentligen har du redan separata system, men förbindelsen mellan motorbatteri B1 och förbrukarbatteri B2 förstör alltihop. Är du säker på att denna kabel (blå pil) finns: I serie med huvudbrytarna, så nära batterierna som möjligt. Skyddar kablarna från att brinna om det skulle bli kortslutning. EDIT: En annan sak som ser tveksam ut är att din batterimätarshunt till Battman (den du kallar "plåtbleck") ligger på B1:s minus. Alltså motorbatteriet. Det absolut vanligaste (om man bara har en batteritankmätare) är att den mäter förbrukarbanken, dvs ligger mellan minus på B2/B3/B4 och minusplinten istället (och B1 direktansluten till minusplinten). Säker på att den är kopplad som du ritat, dvs på startbatteriets minus ? Jo allt är kopplat så som jag har ritat Dela detta inlägg Länk till inlägg Dela på andra webbplatser
jan00andersson 6 Postad 5 December , 2024 Nu har jag gjort om ritningen och särat på startbatteri och förbrukningsbatterier. Var tycker ni att jag ska sätta huvudsäkringarna? Ska jag byta ut "Volvopenta multi battery isolatorn" till ett skiljerelä? isåfall fördelar/nackdelar? Motorn är ny Yanmar o har en 120A generator, är det något man bör tänka på? (Elsystemet byggdes troligen när det satt en äldre Volvo Penta motor) Dela detta inlägg Länk till inlägg Dela på andra webbplatser
ChristerN 2 716 Postad 5 December , 2024 12 minuter sedan skrev jan00andersson: Var tycker ni att jag ska sätta huvudsäkringarna? Närmast batterierna är standard. Tror det finns en regel som säger max 30 cm från batteripol. Bör ju sättas på + sidan. Sen tycker jag att din inverter borde gå på husbatterierna, med en egen säkring och kanske en huvudbrytare då kablarna till den behöver vara grova. Kan bli knepigt att starta om den sitter på start-batteriet. 1 Dela detta inlägg Länk till inlägg Dela på andra webbplatser
jan00andersson 6 Postad 5 December , 2024 19 minuter sedan skrev ChristerN: Närmast batterierna är standard. Tror det finns en regel som säger max 30 cm från batteripol. Bör ju sättas på + sidan. Sen tycker jag att din inverter borde gå på husbatterierna, med en egen säkring och kanske en huvudbrytare då kablarna till den behöver vara grova. Kan bli knepigt att starta om den sitter på start-batteriet. Ska huvudsäkringar sitta före eller efter huvudbrytaren? Bör minus polen från startbatteriet även vara ansluten till minuspolen på förbrukningsbatterierna? Bör polanslutningarna på förbrukningsbatterierna till elsystemet sitta typ plus till plus på 1a batteriet och minus till minus på sista batteriet? Dela detta inlägg Länk till inlägg Dela på andra webbplatser
IngemarE 3 875 Postad 5 December , 2024 (redigerade) 23 minuter sedan skrev jan00andersson: Bör minus polen från startbatteriet även vara ansluten till minuspolen på förbrukningsbatterierna? Ja, minuspolerna måste vara ihopkopplade ! Annars kommer du t ex aldrig kunna ladda förbrukarbatterierna med generatorn, samt att du antagligen också får en del andra skumma fenomen. MEN, startbatteriminuspolen skall inte vara ansluten till minuspolen på förbrukarbatterierna utan till minusplinten. På förbrukarbatteriernas minussida skall bara shunten sitta. Och det gäller ju även B3/B4, koppla ihop dessas minus med B2, som de var innan. 23 minuter sedan skrev jan00andersson: Bör polanslutningarna på förbrukningsbatterierna till elsystemet sitta typ plus till plus på 1a batteriet och minus till minus på sista batteriet? Teoretiskt och om det var konstantströmladdade batterier samt många batterier, så finns en poäng. Med konstantspänningsladdade blybatterier är det däremot onödigt då den ynka lilla spänningsskillnad som blir utjämnas av batteriets kemi. Har dock debatterats flitigt, då många faktasajter fortfarande hävdar att detta är jätteviktigt (vilket det var förr vid stora UPS-stationer med t ex många NiCd i parallell), men om man synar dessa sajters uträkningar ser man att de helt bortser från att blybatteriets EMK inte är konstant. Den är snarast faktiskt till stor del en "självutjämnande" faktor, och det blir helt missvisande resultat om man försöker utelämna den. Jag gjorde f.ö. ett praktiskt test på fyra AGM-batterier som var parallellkopplade helt efter varandra, dvs "fel", som jag visat i någon tråd här på MG. Mycket riktigt så var skillnaden ytterst liten (tiondels A vid en total urladdningsström på c:a 40A) och berodde nog mer på skillnad i batterifabrikat. Så nej, i en normal båtinstallation kan man gott koppla dem rent parallellt med "utgången" vid ett av batterierna. Redigerad 5 December , 2024 av IngemarE 1 Dela detta inlägg Länk till inlägg Dela på andra webbplatser
jan00andersson 6 Postad 5 December , 2024 Läste på Sutars hemsida att man bör inte ha skiljediod? Dom skrev... Ett alternativ till skiljerelä är att använda en skiljediod. Skiljedioder introducerar ett spänningsfall på 0,7 V som gör att du förlorar halva laddningen. Säkerhetsmässigt är också reläet att föredra eftersom man bara behöver kablar mellan generator och startbatteri, det vill säga inga komponenter som kan gå sönder om oturen är framme. Bör jag byta ut mitt skiljediod "Volvo Penta multi battery isolator" till ett skiljerelä istället? Dela detta inlägg Länk till inlägg Dela på andra webbplatser
jan00andersson 6 Postad 5 December , 2024 Uppdaterat min ritning efter era åsikter.... Ser det bättre ut nu? Dela detta inlägg Länk till inlägg Dela på andra webbplatser
IngemarE 3 875 Postad 5 December , 2024 (redigerade) 25 minuter sedan skrev jan00andersson: Ett alternativ till skiljerelä är att använda en skiljediod. Skiljedioder introducerar ett spänningsfall på 0,7 V som gör att du förlorar halva laddningen Det är riktigt, men ibland har generatorn sensledning och kan kompensera för det. Troligen inte din, då startbatteriet är kopplat direkt. Sedan finns det olika typer av skiljedioder (eller "diodekvivalenter" där funktionen åstadkoms med andra komponenter), men det är riktigt att de vanligaste introducerar ett noterbart spänningsfall. Även om detta är strömberoende så förlorar man mycket riktigt en del i maximala laddströmmen (men det blir alltid fulladdat). 25 minuter sedan skrev jan00andersson: Säkerhetsmässigt är också reläet att föredra eftersom man bara behöver kablar mellan generator och startbatteri, det vill säga inga komponenter som kan gå sönder om oturen är framme. Nej, du behöver ju kabel till Förbrukarbatteriets plus också (helst via säkringar). Och en minuskabel. Säkerhetsmässigt så introducerar du rörliga delar och kontakter i och med reläet, så det är inte med automatik "bättre" ur säkerhetssynpunkt. Men väl dimensionerat så håller det i tiotals år. Och om det är samma Denso 120A-generator som sitter på många andra nyare Yanmar så kan du inte direkt styra ett skiljerelä på D+, då dess "laddlampeutgång" inte är matningen av fältlindningen som förr utan en ren utgång som lägger laddlampan mot jord när den skall tändas. Det kommer inte ut någon spänning här som på gamla generatorer (som då drar reläet) när lampan skall vara släckt. Bättre är då ett spänningsavkännande relä (Biltemas t ex) mellan batteribankernas plus, då behöver du inte fundera på att koppla in något till generatorn. Redigerad 5 December , 2024 av IngemarE Dela detta inlägg Länk till inlägg Dela på andra webbplatser
IngemarE 3 875 Postad 5 December , 2024 8 minuter sedan skrev jan00andersson: Uppdaterat min ritning efter era åsikter.... Ser det bättre ut nu? Du missade nog: 24 minuter sedan skrev IngemarE: På förbrukarbatteriernas minussida skall bara shunten sitta. Och det gäller ju även B3/B4, koppla ihop dessas minus med B2, som de var innan. Dela detta inlägg Länk till inlägg Dela på andra webbplatser
jan00andersson 6 Postad 5 December , 2024 9 minuter sedan skrev IngemarE: Du missade nog: Uppdaterat igen.... Dela detta inlägg Länk till inlägg Dela på andra webbplatser
Lintott 2 128 Postad 5 December , 2024 10 minuter sedan skrev jan00andersson: Uppdaterat min ritning efter era åsikter.... Ser det bättre ut nu? Ja, nu ser elschemat bra ut. Ett liten finlir kan du komplettera med, minuskabeln till gasollarm o solcellsregulator kan kopplas samman med minusledaren till kylen via minusplinten o vidare till shunten för batterimätaren. Man vill helst ha alla minuskablar anslutna via minusplinten och bara en kabel ut från batteriet så blir det maximalt överskådligt i installationen. Å en till komponent som inte kommit med - en liten brytare mellan batteriet och pluskabeln till gasollarm/solcellsregulator, så du kan bryta allt vid vinterförvaringen. Å så kvarstår valet att byta Pentas Multibatteriisolator mot ett skiljerelä. Jag kan misstänka att Pentagrejen innehåller dioder (begreppet "isolator" tyder på det) och då sänker den spänningen till utgången mot förbrukarbatteriet. Sen kvarstår mitt råd att byta Naps-regulatorn mot något annat fabrikat som har bättre spänningsreglering (men detta påverkar inte elschemat). Nu har du tagit stora steg i kunskapen om ditt elsystem (eller hur du ska göra om det) - Grattis! Din förståelse har ökat och det kommer att vara mycket lättare för dig både att genomföra upprensningen av befintligt system och att felsöka om något krånglar i framtiden. 2 Dela detta inlägg Länk till inlägg Dela på andra webbplatser
jan00andersson 6 Postad 5 December , 2024 25 minuter sedan skrev Lintott: Ja, nu ser elschemat bra ut. Ett liten finlir kan du komplettera med, minuskabeln till gasollarm o solcellsregulator kan kopplas samman med minusledaren till kylen via minusplinten o vidare till shunten för batterimätaren. Man vill helst ha alla minuskablar anslutna via minusplinten och bara en kabel ut från batteriet så blir det maximalt överskådligt i installationen. Å en till komponent som inte kommit med - en liten brytare mellan batteriet och pluskabeln till gasollarm/solcellsregulator, så du kan bryta allt vid vinterförvaringen. Å så kvarstår valet att byta Pentas Multibatteriisolator mot ett skiljerelä. Jag kan misstänka att Pentagrejen innehåller dioder (begreppet "isolator" tyder på det) och då sänker den spänningen till utgången mot förbrukarbatteriet. Sen kvarstår mitt råd att byta Naps-regulatorn mot något annat fabrikat som har bättre spänningsreglering (men detta påverkar inte elschemat). Nu har du tagit stora steg i kunskapen om ditt elsystem (eller hur du ska göra om det) - Grattis! Din förståelse har ökat och det kommer att vara mycket lättare för dig både att genomföra upprensningen av befintligt system och att felsöka om något krånglar i framtiden. Är väldigt tacksam för all hjälp o lärdomar.. nu uppdaterat men Skyllermarks automatiska skiljerelä, mm.. Dela detta inlägg Länk till inlägg Dela på andra webbplatser
IngemarE 3 875 Postad 5 December , 2024 8 minuter sedan skrev jan00andersson: Är väldigt tacksam för all hjälp o lärdomar.. nu uppdaterat men Skyllermarks automatiska skiljerelä, mm.. Vad gör den gula kabeln från reläet, den som är kopplad till minusplinten ? Den skall nog normalt inte vara inkopplad, då den - om jag fattat det rätt - tvångsdrar reläet och kopplar förbi spänningsavkännande funktionen. Och det finns som sagt andra relän med samma spänningsavkännande funktion som fungerar minst lika bra fast till ett lägre pris 😉 Sedan, som @Lintott också varit inne på: Koppla företrädesvis minuskablar till minusplinten och håll kabelskorna så "rena" som möjligt från kablar. Dela detta inlägg Länk till inlägg Dela på andra webbplatser
jan00andersson 6 Postad 5 December , 2024 6 minuter sedan skrev IngemarE: Vad gör den gula kabeln från reläet, den som är kopplad till minusplinten ? Den skall nog normalt inte vara inkopplad, då den - om jag fattat det rätt - tvångsdrar reläet och kopplar förbi spänningsavkännande funktionen. Och det finns som sagt andra relän med samma spänningsavkännande funktion som fungerar minst lika bra fast till ett lägre pris 😉 Sedan, som @Lintott också varit inne på: Koppla företrädesvis minuskablar till minusplinten och håll kabelskorna så "rena" som möjligt från kablar. Sorry, jag missade att det skulle vara en brytare på den gula kabeln, har lagt till det nu. Den gula kabeln är till för att kunna starta motorn med förbrukarbatterier ifall startbatteriet går sönder. Menar du minuskabeln från Invertern? ska jag dra den till minusplinten istället för till minuspolen? Dela detta inlägg Länk till inlägg Dela på andra webbplatser
IngemarE 3 875 Postad 5 December , 2024 (redigerade) 24 minuter sedan skrev jan00andersson: Sorry, jag missade att det skulle vara en brytare på den gula kabeln, har lagt till det nu. Den gula kabeln är till för att kunna starta motorn med förbrukarbatterier ifall startbatteriet går sönder. Nja, det enda den kan/bör användas till är att tvinga reläet att dra för att ladda även om det inte tycker spänningen är rätt. När det nu skulle behövas. Sedan skriver Sutars/Skyllermarks helt riktigt att den kan användas för att koppla ihop batteribankerna om startbatteriet "gått sönder" eller är tomt. Men ofta drar startmotorn mycket mer än reläets märkström (och det är dessutom en kraftigt induktiv last), och risken är stor att man svetsar kontakterna eller på annat sätt skadar reläet om man skall starta genom det. Och det är då inte bara startströmmen som går igenom det, det är också laddströmmen (kortslutningsströmmen ?) till ett trasigt eller helt urladdat startbatteri som skall adderas. Du måste då dessutom ha dimensionerat säkringar och kablar till reläet för att tåla startmotorströmmen+laddströmmen för tomt batteri i dem. Induktiva laster är jobbiga för relän, och värst är om de tvingas bryta/släppa strömmen medan lasten är inkopplad (t ex att förbrukarbatterierna lastas så mycket under start så spänningen dippar och reläet släpper). Maxströmmen är oftast specad för "snälla" strömmar, som batterierna, resistiva laster o.s.v. Tåligheten mot induktiva laster brukar ofta bara vara en del av detta, ofta inte mer än 25%. Lite djupdykning: https://www.hw-group.com/cs/podpora/how-not-to-destroy-a-relay Funktionen låter kanske bra men är inte praktiskt speciellt användbar och framförallt inte säker. Mycket bättre är att i båten ha en kort bit startkabel att koppla ihop batteriplussarna med, den gång (om någonsin) det kommer behövas. 24 minuter sedan skrev jan00andersson: Menar du minuskabeln från Invertern? ska jag dra den till minusplinten istället för till minuspolen? Ja, den också. Men även minuskabeln till skiljereläet. Redigerad 5 December , 2024 av IngemarE Dela detta inlägg Länk till inlägg Dela på andra webbplatser
jan00andersson 6 Postad 5 December , 2024 30 minuter sedan skrev IngemarE: Nja, det enda den kan/bör användas till är att tvinga reläet att dra för att ladda även om det inte tycker spänningen är rätt. När det nu skulle behövas. Sedan skriver Sutars/Skyllermarks helt riktigt att den kan användas för att koppla ihop batteribankerna om startbatteriet "gått sönder" eller är tomt. Men ofta drar startmotorn mycket mer än reläets märkström (och det är dessutom en kraftigt induktiv last), och risken är stor att man svetsar kontakterna eller på annat sätt skadar reläet om man skall starta genom det. Och det är då inte bara startströmmen som går igenom det, det är också laddströmmen (kortslutningsströmmen ?) till ett trasigt eller helt urladdat startbatteri som skall adderas. Du måste då dessutom ha dimensionerat säkringar och kablar till reläet för att tåla startmotorströmmen+laddströmmen för tomt batteri i dem. Induktiva laster är jobbiga för relän, och värst är om de tvingas bryta/släppa strömmen medan lasten är inkopplad (t ex att förbrukarbatterierna lastas så mycket under start så spänningen dippar och reläet släpper). Maxströmmen är oftast specad för "snälla" strömmar, som batterierna, resistiva laster o.s.v. Tåligheten mot induktiva laster brukar ofta bara vara en del av detta, ofta inte mer än 25%. Lite djupdykning: https://www.hw-group.com/cs/podpora/how-not-to-destroy-a-relay Funktionen låter kanske bra men är inte praktiskt speciellt användbar och framförallt inte säker. Mycket bättre är att i båten ha en kort bit startkabel att koppla ihop batteriplussarna med, den gång (om någonsin) det kommer behövas. Ja, den också. Men även minuskabeln till skiljereläet. Tar åt mig av er kunskap och tackar Här kommer en till uppdatering 3 Dela detta inlägg Länk till inlägg Dela på andra webbplatser
ChristerN 2 716 Postad 5 December , 2024 @jan00andersson, jag är imponerad över din vilja att lära dig. Bra mycket större lyhördhet till experterna (nu pratar jag inte om mig själv!) än merparten av de som ställer frågor här! Grattis! Och som @Lintott påpekade så har du lärt dig en massa under den här korta resan. Också det imponerande! Lycka till med ditt elsystem. (Någon skrev någon gång "El verkar enkelt men vänta bara tills jag börjar förklara" och så är det faktiskt till stor del. Ju mer man lär sig desto mer inser man att man inte vet. Men du har gjort en bra början på den resan.) 3 Dela detta inlägg Länk till inlägg Dela på andra webbplatser
Mackey 4 861 Postad 8 December , 2024 2024-11-30 vid 15:05 skrev Lintott: ... Att tänka på vid avsäkring av systemet är att säkringarna ska skydda de kablar som ligger bortom säkringen. Säkringen dimensioneras mot kabelarean på anslutningen. ... Detta är generellt bra att kolla så att det inte finns klenare kablar längre bort (längre ut) i systemet. Jag har noterat att det inte är helt ovanligt att man kopplar in en grej med rätt klena kablar mot en lite grövre kabel som har en säkring för den grövre kabeln. Jag måste nog erkänna att jag själv har gjort så också utan att tänka på det. Ett exempel är att jag bytte ut en lamparmatur för glödlampor till en armatur för led-lampor och i den armaturen är kablarna mycket klenare. Då får man hänga på en förhatlig (enligt mig) hängsäkring eller säkra ner hela kabeln från säkringsboxen och utåt om det låter sig göras. Dela detta inlägg Länk till inlägg Dela på andra webbplatser
Mackey 4 861 Postad 8 December , 2024 2024-12-05 vid 21:04 skrev ChristerN: @jan00andersson, jag är imponerad över din vilja att lära dig. Håller absolut med! Jättekul att läsa ikapp i tråden och se att TS tar till sig råd och tips. Jag är även imponerad över att Skyllermarks Spänningsstyrt Skiljerelä 140A/12V inte kostar så mycket, bara drygt dubbelt så mycket som Biltemas skiljerelä. BT:s relä var ju väldigt bra tidigare, nu vet man inte och det är bra längre och det är ju det som är nackdelen med BT. Dela detta inlägg Länk till inlägg Dela på andra webbplatser
jan00andersson 6 Postad 9 December , 2024 Är Skyllermarks Grundsatser något bra? Någon som har erfarenhet av dom? Något man sen kan bygga vidare på? Dela detta inlägg Länk till inlägg Dela på andra webbplatser
ChristerN 2 716 Postad 9 December , 2024 3 timmar sedan skrev jan00andersson: Är Skyllermarks Grundsatser något bra? Någon som har erfarenhet av dom? Något man sen kan bygga vidare på? I tidigare båtar har jag flera gånger utgått från Skyllermarks grundsater och har gillat dem. Bla för att de var tidiga med tydliga beskrivningar - som inte alltid var korrekta. Ibland var det lite knepigt att koppla in deras (Bosch) skiljerelä mot generatorn. Nu med deras nya (?) spänningsavkännande relä så blir det ju lättare att installera men jag har ofta tyckt att man betalar för mer än det man får. Vet inte hur det är nu. Dela detta inlägg Länk till inlägg Dela på andra webbplatser
Mackey 4 861 Postad 9 December , 2024 1 timme sedan skrev ChristerN: 4 timmar sedan skrev jan00andersson: Är Skyllermarks Grundsatser något bra? Någon som har erfarenhet av dom? Något man sen kan bygga vidare på? I tidigare båtar har jag flera gånger utgått från Skyllermarks grundsater och har gillat dem. Bla för att de var tidiga med tydliga beskrivningar - som inte alltid var korrekta. Bra och tydliga beskrivningar, men inte billigast. Biltena har tex. ett elektroniskt skiljerelä för 300:- kronor och föregångaren var bra. Hur detta nyare är vet ingen. Köpa kabel och pressa själv har ju fördelen att man får de längder man behöver. Dela detta inlägg Länk till inlägg Dela på andra webbplatser
IngemarE 3 875 Postad 10 December , 2024 (redigerade) 7 timmar sedan skrev Mackey: Biltena har tex. ett elektroniskt skiljerelä för 300:- kronor och föregångaren var bra. Hur detta nyare är vet ingen Nyare och föregångaren ? Jag ser bara samma modell både i butiken och på nätet som de haft i många år (manualen är från 2018), och som befunnits fungera mycket bra. Redigerad 10 December , 2024 av IngemarE Dela detta inlägg Länk till inlägg Dela på andra webbplatser
anuba 503 Postad 10 December , 2024 (redigerade) 18 timmar sedan skrev jan00andersson: Är Skyllermarks Grundsatser något bra? Någon som har erfarenhet av dom? Något man sen kan bygga vidare på? Som jag nämnde tidigare har jag använt Skyllermarks kopplingplintar men vid min senaste installation saknade jag möjligheten att sätta säkring på varje utgång som man kan göra på Victrons säkringshållare. Skyllermarks ha har inget liknande. Eftersom jag inte hittade den förrän jag var klar karvade jag om en Skyllemarks-plint för att passa midi-säkringar tillsammans med en Biltema-plint. Redigerad 10 December , 2024 av anuba Dela detta inlägg Länk till inlägg Dela på andra webbplatser
Lintott 2 128 Postad 10 December , 2024 Jag har använt Victrons säkringsplint för laddningen. (Var tyvärr lite sen att tipsa @anuba ) Jag kapade strömskenan så jag fick en laddningsplint till startbatteriet och en till förbrukarbatterierna. MEGA-säkringar till plinten finns i ett antal A-värden. Jag tror t.o.m. att denna kostade mindre än Skyllermarks plint. Dela detta inlägg Länk till inlägg Dela på andra webbplatser
Mackey 4 861 Postad 12 December , 2024 2024-12-10 vid 07:04 skrev IngemarE: Nyare och föregångaren ? Jag ser bara samma modell både i butiken och på nätet som de haft i många år (manualen är från 2018), och som befunnits fungera mycket bra. Jag tyckte inte bilden riktigt stämde med hur mitt skiljerelä ser ut, men det kanske är mest en synvilla. När reläet var nytt i sortimentet disikerades och testade någon det grundligt och det fick mer än väl godkänt, så om det är samma relä nu så kan jag bara rekommendera det. 1 Dela detta inlägg Länk till inlägg Dela på andra webbplatser
IngemarE 3 875 Postad 12 December , 2024 2024-12-10 vid 15:25 skrev Lintott: Jag har använt Victrons säkringsplint för laddningen. (Var tyvärr lite sen att tipsa @anuba ) Jag kapade strömskenan så jag fick en laddningsplint till startbatteriet och en till förbrukarbatterierna. MEGA-säkringar till plinten finns i ett antal A-värden. Jag tror t.o.m. att denna kostade mindre än Skyllermarks plint. Snyggt ! Så har jag f.ö. gjort i både förra och den nuvarande båten vid t ex distribution av Förbrukare via ett antal kraftiga säkringar (ANL), såsom bog/akterprop, ankarspel, inverter o.s.v. Plockade t.o.m. bort ett par superkorta och därmed synnerligen knöliga "bygelkablar" (50mm²) på den nya båten och ersatte med en simpel strömskena, enligt din modell ovan. Varför kan inte ens fritidsbåtsvarven komma på det, när det är vanligt på så många andra ställen ? Tror tyvärr inte alltid elsystem är varvens högre kompetens.....🙄 Men istället för att slakta färdiga strömskenor utgår jag från mässingsplattjärn, oftast 20x3mm, och som kostar en struntsumma hos "metallbutiken" jämfört med att köpa på annat sätt och ställe 🙂 Dela detta inlägg Länk till inlägg Dela på andra webbplatser