Gå till innehåll
måndag 12 januari 2026
Azguz

Eldragning, elpanel styr reläanordning?

Rekommendera Poster

Postad (redigerade)

Hej!

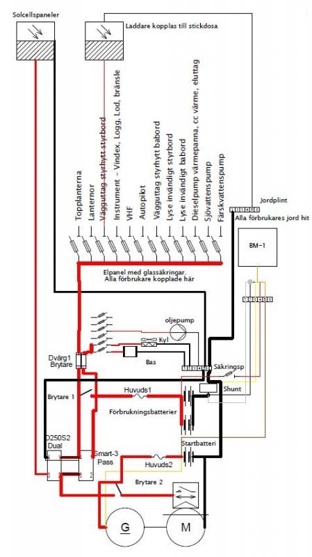
Såhär ser mitt elschema ut:

post-104460-0-09916500-1462446639_thumb.jpg

Bortsett från att det är en säkring mellan solcellen och d250S nära D250s.

 

Jag har en del "kommande" förbrukar som kräver lite ström, t ex. inverter på 1000W. Mina elpaneler(en för critical och en för non-critical) sitter en bit bort från CTEK d250s och smartpass. Jag skulle vilja sätta en kopplingsplint efter non-critical ut från d250s och sen ansluta lite förbrukare direkt där.

 

Plinten kan vara en säkringsbox egentligen för då får jag flera ut som är avsäkrade. Men här vill man ju ha separat switch för allihopa och jag vill helst inte placera en till panel "här nere" utan vill styra allt från där de två jag har sitter. 

 

En tanke jag fått är att efter säkringsboxen "där nere" sätta individuella reläer för dessa förbrukare och dra en styrkabel ner från panelen till reläerna bara. Men det blir ju lite grötigt. Är det någon som har några förslag?

Redigerad av Azguz

Dela detta inlägg


Länk till inlägg
Dela på andra webbplatser

Tanken har slagit mig också, då jag har fem fysiska meter mellan panel och säkringscentral, och ytterligare antal meter ut till de olika förbrukarna.

Och det är ju det som relän är till för, att agera som en fjärrstyrd strömbrytare för att eliminera spänningsfall i långa ledningar. Jag hittade en del mystiska relän i nya båten, förre och förrförre ägarna var båda elektriker, så det finns en del "spännande lösningar". Lanternorna är kopplade över relä, men inte tutan, när man försöker tuta från inre panelen säger den bara "blutt" när man tutar från yttre styrplatsen säger den "tut" och om man kopplar tutans pluskabel direkt till huvudströmbrytarens anslutning säger den "TUT" så här kommer det att kopplas in ett relä.

 

Som du kanske läst i en annan tråd har jag kopplat ihop en relägrunka för tre vindrutetorkare.

Här blir det lång kabeldragning, först från säkringar längst akterut, till panelen midskepps, sedan akterut igen, och upp i en kabelkanal inunder taket och förut till vindrutornas ovankanter. Här blir det lätt 10 meter, x 4 för varje torkarmotor, och det är 3 torkarmotorer sammanlagt... funderar på att använda släpvagnskabel, 7 x 1,5 mm2, kanske litet klent, men det blir lättare (och billigare) att installera.

Dela detta inlägg


Länk till inlägg
Dela på andra webbplatser

Föresten, min gamla inverter, converter, växelriktare, omvandlare, modifierade jag.

Jag borrade ett 6mm hål i dess frontpanel, satte i en gummibussning, och kopplade en tvåledad kabel på var sida om inverterns egna strömbrytare. Denna dubbelledare drog jag sedan genom gummibussningen och vidare till förarplatsens strömbrytarpanel där den anslöts till en vanlig strömbrytare, och vips kunde denna apparat med många namn fjärrstyras. I nya båten kommer det att sättas upp jordade eluttag med lock, som kopplas till invertern, och i närheten av ett sådant kommer då fjärrstyrningsströmbrytaren att monteras, med en kontrollampa/lysdiod, eller kanske en glimmerlampa som lyser då man har 240 i uttagen.

Dela detta inlägg


Länk till inlägg
Dela på andra webbplatser
Postad (redigerade)

Ja precis, det vore händigt att ha något liknande. Framförallt för de förbrukare som suger mycket ström som en inverter. Många elpaneler är ju kopplade med små kablar i sig själva mellan brytare och säkring varvid det blir en flaskhals där. 

Men det blir ju fruktansvärt grötigt att sätta enskilda reläer. Man vill ju gärna ha de samlade i en snygg samling, men vet inte hur jag ska göra. En reläbox till bilen är ju inte riktigt det man vill ha.. En massa små kablar med myller av oxideringsmöjligheter..

 

Däremot var det ju en händig idé att använda inverterns egna switch omkopplat till panelen!

Redigerad av Azguz

Dela detta inlägg


Länk till inlägg
Dela på andra webbplatser
Postad (redigerade)

Ja precis, det vore händigt att ha något liknande. Framförallt för de förbrukare som suger mycket ström som en inverter. Många elpaneler är ju kopplade med små kablar i sig själva mellan brytare och säkring varvid det blir en flaskhals där. 

 

Men det blir ju fruktansvärt grötigt att sätta enskilda reläer. Man vill ju gärna ha de samlade i en snygg samling, men vet inte hur jag ska göra. En reläbox till bilen är ju inte riktigt det man vill ha.. En massa små kablar med myller av oxideringsmöjligheter..

 

Däremot var det ju en händig idé att använda inverterns egna switch omkopplat till panelen!

 

25-8813_xl_1.jpg

 

 

Biltema har ju någon lösning, en väldigt platt panel med "bubbelströmbrytare" som ansluts via flatkabel till en reläbox, men det är ingen sådan lösning vi söker. Skitdyr är den också.

 

42-314_xl_1.jpg

 

Jag har hjälp till med nya elsystem i några engelska sportbilar (Lucas electrics har ju patent på kortslutningar och glappkontakter och expert på "mörker" Lucas, the lord of Darknes"), och nu senast i en 6 meters husbuss... I båda fallen använt Biltemas byggbara relähållare, där jag petat ut de små korta kablarna och ersatt dessa med nya, på oisolerad kabelsko med "nabb", som då snäpps fast i hållaren. Kabelskorna köps i 100-pack på Swedol, där köper jag även länga rader med "dubbelhanar" alltså ansutningslister för flatstiftskabelskor. Noterar också att Swedols kabelskor är av bättre kvalitet än Biltemas, någon som är förvånad? Den där husbussen skulle ni se... hua, det gick åt minst en kilometer med kabel, och allting kopplas över antingen vanliga elektromekaniska relän eller elektroniska diton. Det blev väldigt många båtlösningar, med solcellspaneler, eltotalett, pentrypumar och sådant som vi finner i båttillbehörsbutiken. Många av de viktiga funktionerna är dubblerade eller fick nödkopplingsmöjligheter, det är ett äventyrligt äldre par som planerar att ge sig av i österled, kanske ända bort till Mongoliet och Kina, landvägen, jag har försiktigt föreslagt att även installera en hjärtstartare...

 

När det gällde min inverter så använde jag ju dennas eget inbyggda relä, det är ju så att den har en belyst strömbrytare på sin frontpanel, denna strömbrytare lät jag parallellkoppla med en annan strömbrytare, fem meter längre bort.

 

Många elpaneler är mer avsedda för leksaksbåtar... men det finns dom som är bra också. Men varför skall dessa ofta utrustas med glasrörsäkringar, nästan som om Lucas varit i farten och kopplat... Ibland finns det utrymme nog att klämma dit en automatsäkring i stället, men inte alltid.

 

När tjuvarna varit i Nimbusen för omkring 15-år sedan, klippte jag till nya elpaneler av 1mm rostfri plåt, i dessa monterades sådana där vippströmbrytare med gummihätta, och automatsäkringar. Två 10mm2 kablar drogs från batteriet, plus och minus, en 60A automatsäkring nära batteriet, till dessa paneler respektive en minusskena, sedan gick det 1,5 eller 2,5mm2 kablar till respektive förbrukare. När sedan jag bytte till ledbelysning byttes i några fall kablarna till 1mm2.

Övriga säkringar är den större modellen av flatstiftsäkringar, och det senaste har jag köpt sådana i automatsäkringsutförande, men dom bygger en del på höjden så att säkringsdosans lock inte längre passar.

Redigerad av Georg_Ohm

Dela detta inlägg


Länk till inlägg
Dela på andra webbplatser

Har du något ide till en "snygg" låda att ha alla relähållare i? Vilka menar du av dessa skor:
http://www.swedol.se/sitesearch/#search:oisoleradekabelskor

Kan du utveckla detta lite:
"långa rader med "dubbelhanar" alltså ansutningslister för flatstiftskabelskor."
Någon bild, för hänger inte med.

Dela detta inlägg


Länk till inlägg
Dela på andra webbplatser

När det gällde min inverter så använde jag ju dennas eget inbyggda relä, det är ju så att den har en belyst strömbrytare på sin frontpanel, denna strömbrytare lät jag parallellkoppla med en annan strömbrytare, fem meter längre bort.

 

Jag kikade på min och mycket riktigt har den en egen strömbrytare. 2-polig, så jag kanske kan göra som dig och fjärrstyra denna från elpanelen istället. Men innan jag ger mig på något sådant lär jag stämma av ett par saker. 

post-104460-0-62579500-1463243202_thumb.jpg

Först plockade jag isär den för tänkte jag kunde spåra vilken som var levande/död när switchen var av, men det gick inte.

 

Så jag antar att jag ska koppla in den och medan switchen är av mäter jag vilket stift av dem som är levande/död när switchen är av? Därefter löder jag fast en styrkabel på den "döda" sidan av switchen och går upp till elpanelen med den. Därmed kan den sättas på/av med både switchen och elpanelen. Följdfrågor på detta:

 

Kan jag göra så? Eller finns risken att kretsen för switchen, i invertern, har en egen spänning så att detta inte är möjlig?

Dela detta inlägg


Länk till inlägg
Dela på andra webbplatser

En annan fråga var att det satt 3 st 30A säkringar i invertern. Betyder det att den redan är avsäkrad egentligen?

Dela detta inlägg


Länk till inlägg
Dela på andra webbplatser

Visst kan jag dra 2 tåtar upp till panelen, och göra den switchen i panelen "fri" från resten i den panelens plint, men alltid skönt att bara dra en kabel. 

Dela detta inlägg


Länk till inlägg
Dela på andra webbplatser
Postad (redigerade)

Det var samma spänning på switchens ena pol och över batteriet, så då borde man kunna koppla en styrtåt på den döda polen(när switch är off) och hämta reläts on-ström via panelen ist.

Redigerad av Azguz

Dela detta inlägg


Länk till inlägg
Dela på andra webbplatser

Har du något ide till en "snygg" låda att ha alla relähållare i? Vilka menar du av dessa skor:

http://www.swedol.se/sitesearch/#search:oisoleradekabelskor

 

Kan du utveckla detta lite:

"långa rader med "dubbelhanar" alltså ansutningslister för flatstiftskabelskor."

Någon bild, för hänger inte med.

Kabelsko med nabb:

http://www.swedol.se/oisolerade-kabelskor-74704.html

 

Swedol kallar den för "kopplingslist"

http://www.swedol.se/kopplingslist.html

Dela detta inlägg


Länk till inlägg
Dela på andra webbplatser

Det var samma spänning på switchens ena pol och över batteriet, så då borde man kunna koppla en styrtåt på den döda polen(när switch är off) och hämta reläts on-ström via panelen ist.

Jag brydde mig aldrig om vilken som var spänningssatta och inte.

Jag koppade två kablar på var sida om strömbrytaren, och drog dessa två till en ny strömbrytare.

Dela detta inlägg


Länk till inlägg
Dela på andra webbplatser
Postad (redigerade)

 

Det var samma spänning på switchens ena pol och över batteriet, så då borde man kunna koppla en styrtåt på den döda polen(när switch är off) och hämta reläts on-ström via panelen ist.

Jag brydde mig aldrig om vilken som var spänningssatta och inte.

Jag koppade två kablar på var sida om strömbrytaren, och drog dessa två till en ny strömbrytare.

 

Oki! Jo, det är ju enkelt att göra men då blir det 2 upp till panelen och det är ju trevligt att ha en kabel mindre..

 

Jag mätte med multimetern och ena sidan hade samma spänning som batteripolerna på ena sidan. Lödde fast en kabel på den "döda" sidan som jag drog upp till min elpanel. Så nu har jag iaf en inverter i båten kopplad till non-critical. Prövade att driva en 380 W borrmaskin med den och det gick fin fint :)

 

Det var 3 säkringar a 30A i invertern så jag satte inte säkring innan den nu. Det blir ju bara en säkring för att säkra de interna säkringarna...

Redigerad av Azguz

Dela detta inlägg


Länk till inlägg
Dela på andra webbplatser

Skapa ett konto eller logga in för att kommentera

Du måste vara medlem för att kunna kommentera

Skapa ett konto

Skapa ett konto på maringuiden.se. Det är lätt!

Registrera ett nytt konto

Logga in

Medlem på maringuiden.se? Logga in här.

Logga in nu

×
×
  • Skapa nytt...