Gå till innehåll
onsdag 31 december 2025
Onomatopoetik

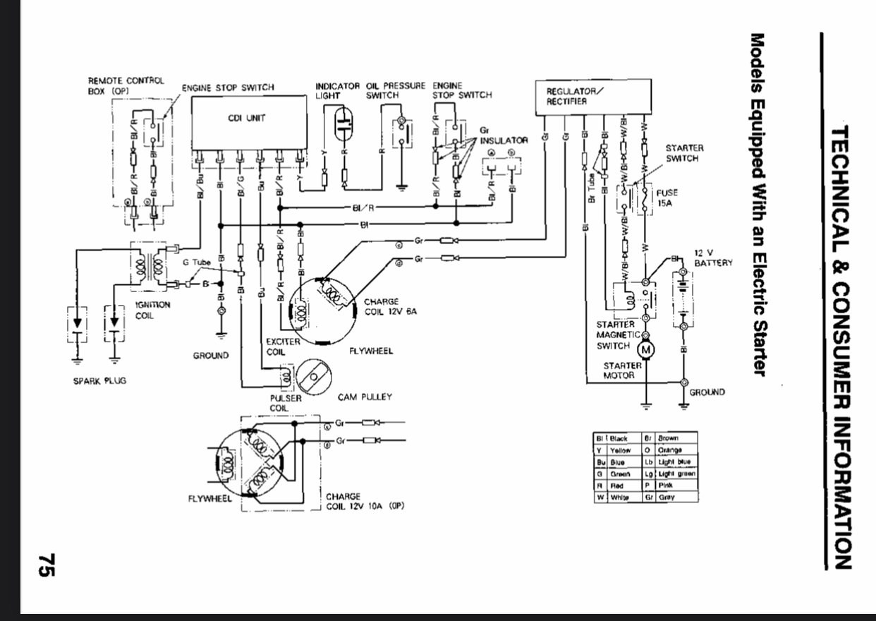
Honda BF15A fr. 2000 tarvar ny laddningsregulator..

Rekommendera Poster

..men tyvärr har den utgått i sortiment hos Honda. Denna uppgift får jag från flera olika återförsäljare jag ringt till lite på måfå. Dags att konsultera expertpanelen.

 

Motorn jag har är utrustad med elstart och tillverkades 2000, den är alltså den lite äldre kantiga modellen, den har "id-nummer" BAAS - 1406156. Regulatorn i sin tur har artikelnummer 31600-zv4-861, det går sex stycken sladdar från regulatorn enligt nedan bifogat kopplingsschema. Man får vissa träffar när man slår på regulatorns artikelnummer på internet, men de återförsäljare jag hittat verkar ha sålt slut på dessa. Hur gör jag nu?

 

Några tips på var jag eventuellt kan vända mig? Någon som har en trasig motor med hel regulator? Någon som känner till någon annan regulator som kan tänkas passa? 

 

Källa kopplingsschema: Honda BF15A Instruktionsbok

 

/Härmapan 

IMG-5017.jpg

Redigerad av Onomatopoetik

Dela detta inlägg


Länk till inlägg
Dela på andra webbplatser

Skapa ett konto eller logga in för att kommentera

Du måste vara medlem för att kunna kommentera

Skapa ett konto

Skapa ett konto på maringuiden.se. Det är lätt!

Registrera ett nytt konto

Logga in

Medlem på maringuiden.se? Logga in här.

Logga in nu

×
×
  • Skapa nytt...